Смотреть видео:

ШУ8253-22А2 80А IP54 - Шкафы автоматического ввода резерва
Шкаф АВР 800А 2 ввода IP54 с секционным автоматом Бюджетный (комплектующие IEK и
Установка и подключение дизель генератора в Москве. Схема подключения генератора
Автоматический ввод резерва АВР Hats-9 Andeli
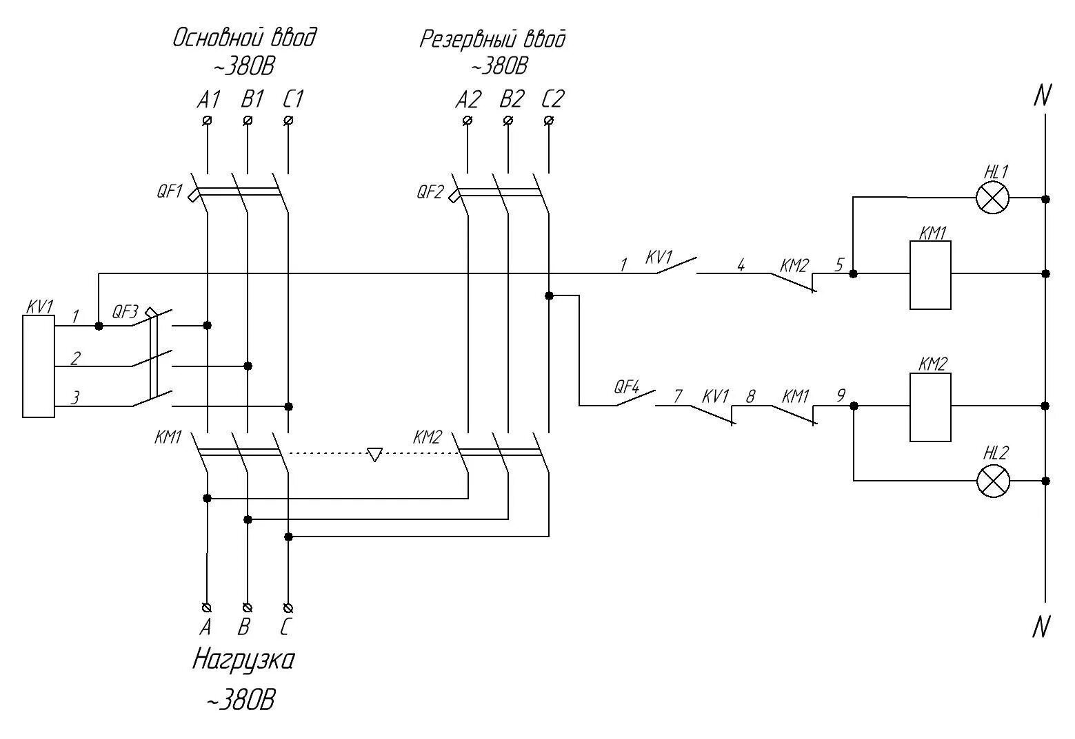
3 схемы автоматического ввода резерва для дома. ввод 1
ЭнергоПроф ИЭК 63 с подогревом - купить Блок автоматического ввода резерва (АВР)
Устройство управления резервным питанием F&F AVR-02-G, 3х400В+N 5х8А 5P IP20, EA
Блок АВР 63-3 SQ-105-245 8-24 кВт (63А) Бэст-Дгу купить
Сборка ВРУ с секционником. Форум электриков и энергетиков
А кто на твоем объекте переключает систему на другой источник питания? IEK GROUP
Автомат переключения на резервное питание - Tokzamer
Автоматический ввод резерва АВР-3/3-22 - купить по цене производителя в Санкт-Пе
АВР - Электротехнологии
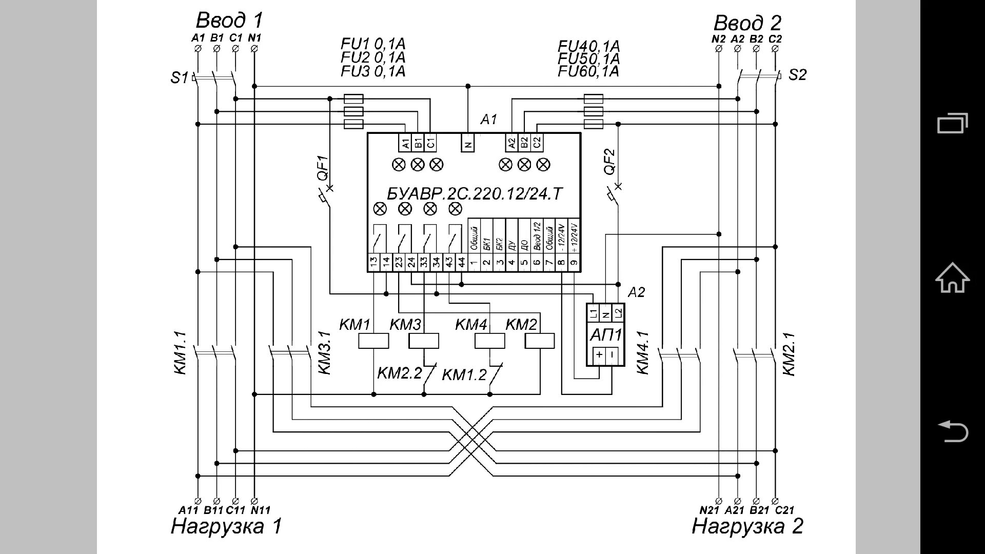
Автоматический ввод резерва на баземодульных устройств АВР TCP1
Реле напряжения Евроавтоматика F&F Устройство управления резервным питанием AVR-
Распродажа MAT10-063 Устройство АВР модульное АВР-1 STANDARD 63А KARAT IEK. Купи
3-фазный din-рейку ATS двойной мощности автоматический переключатель передачи эл
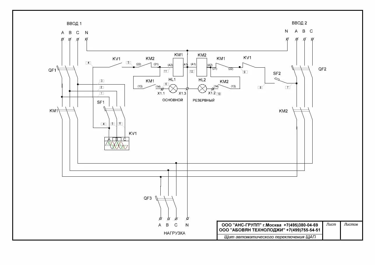
Купить щит автоматического включения резерва АВР Научно-производственное предпри
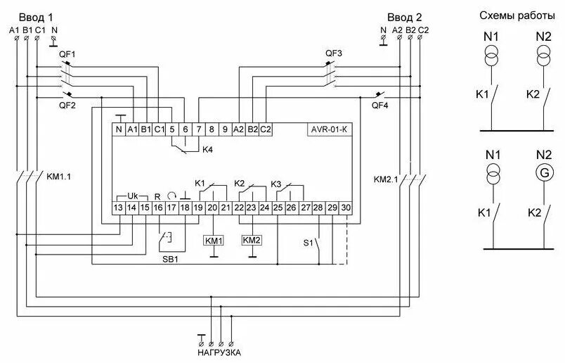
Евроавтоматика AVR-01-K 2/3 Выбор первого ввода в качестве приоритетного на данн
Устройство автоматического ввода резерва модульное АВР-1 STANDARD 63А KARAT IEK,
Автоматический ввод резерва (АВР) KONERGY, номинальный ток 400 А, 630 А, 2500 А,
Блок ввода резервного питания AVR-01-K ЕА04.006.001 64380 - купить по выгодной ц
Реле напряжения Евроавтоматика F&F Устройство управления резервным питанием AVR-
Определение потерь электроэнергии в системах электроснабжения подготовительных з
Устройство управления резервным питанием AVR-01-K (2 ввода; 1 нагрузка 35мм 3х40
FIF EA04.006.004 AVR-02 Для работы в блоках АВР-2.0, 2.1, 2.2, 3.0 , 3.1, ЖКИ ин
Cp poster - NoSegnal T-Shirt Design
Авр для однофазного генератора фото - DelaDom.ru
Авр своими руками - CormanStroy.ru
Генератор tcc - CormanStroy.ru